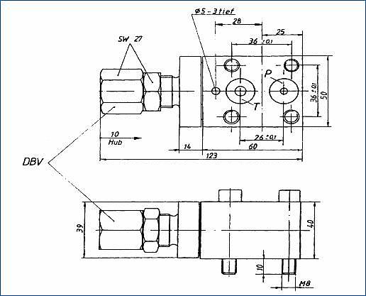
Druckbegrenzungsventile dienen zur Begrenzung eines Systemdruckes in der Hydraulik. Sie wurden speziell für die Wasserhydraulik entwickelt. Mit diesen Druckbegrenzungsventilen können entsprechend dem Schaltbild die nachgeschalteten Ventile oder Zylinder mit einem stufenlos regelbar, gemindertem Druck versorgt werden. Die Abdichtung der Druckbegrenzungsventile erfolgt durch das Aufeinanderpressen zweier Metallkegel. Der max. Arbeitsdruck darf 320 bar nicht überschreiten.
Die Druckbegrenzungsventile werden mit Klemmuttern gegen selbständiges Verdrehen gesichert. Sie können als Einsatz oder als Aufbauventil geliefert werden. Alle Verschleißteile sind aus rostbeständigen Werkstoffen, leicht zugänglich und schnell austauschbar. Die Einbaulage ist beliebig.



